To sú ale len domnienky, moc ľudí sa nesťažovalo, zatiaľ počujem len nariekanie týpkov (ako ja) čo to nevedia odstrániť a radosť ludí čo to maju prestrihnuté a skúter ťaha na rovine 65-70...TomasARN napísal:Alebo viac otacok bude mat skor za nasledok, ze ventil sa stretne s piestom
CDi-- odblokovanie
Moderátor: Moderators
Re: CDi-- odblokovanie
podpis som si este nenastavil
-
TomasARN
- moderátor

- Príspevky: 6105
- Dátum registrácie: Ne Júl 29, 2007 11:35 am
- Skúter: Kawasaki ER-6n, 2009
- Bydlisko: Bratislava, S 48.196.08° V 17.028.10°
- Kontaktovať užívateľa:
Re: CDi-- odblokovanie
tak cvakni nahodne a uvidis. Len aby si nedojazdil. Ide o to, ze sa do toho vobec nevyznas a chces robit zmeny, to nekonci dobre
-
m@jlo
- st. skútrista

- Príspevky: 544
- Dátum registrácie: Po Júl 27, 2009 9:49 am
- Skúter: Yamaha yzf-r125
- Bydlisko: Žilina
Re: CDi-- odblokovanie
TomasARN: sak jasne moze sa aj to stat ked sa pojde na plno vo vysokych otackach
Painsama: tu na stranke je okolo 70 € ja som ju kupil za 50€ a predal by som ju za 35€ mne totiz nepasovala
ja ti ju len ponukam nekazem kupovat
lebo mne len zbytocne lezi v skrini 
Painsama: tu na stranke je okolo 70 € ja som ju kupil za 50€ a predal by som ju za 35€ mne totiz nepasovala
Re: CDi-- odblokovanie
No to môže byť pravda, praveže ja na slepo cvaknúť nechcem, preto žiadam o radu, o ktorý kábel sa jedná. Ked poriešim tento kábel pozriem sa na ten variator, vymením tam tie pružiny na spojke + otvorím karbáč vyhodím odtiaľ tu mosadznú podložku a posuniem tu fixnú do stredu. Ako vypisujú v tom návode...ale základ je odstránenie tohoto bloku. Tieto čínske motory su stavané na extrémnu záťaž, možno by si sa čudoval čo to znesie je to nezmar ako motory do starých škodoviek...Preto chcem využiť jeho potencial...TomasARN napísal:tak cvakni náhodne a uvidis. Len aby si nedojazdil. Ide o to, ze sa do toho vobec nevyznas a chces robit zmeny, to nekonci dobre
podpis som si este nenastavil
-
matrixko
Re: CDi-- odblokovanie
ked si myslis ze cinsky stvortakt je vstavany na zataz tak si vopred na omyle ja len to, cina setri tam kde sa len da a to si myslim ze mi tu daju za pravdu vsetci.
-
m@jlo
- st. skútrista

- Príspevky: 544
- Dátum registrácie: Po Júl 27, 2009 9:49 am
- Skúter: Yamaha yzf-r125
- Bydlisko: Žilina
Re: CDi-- odblokovanie
tak tak metrixko setria kde sa da niet nad kvalitu znacky
sice aj cina posluzi ale len malo 
Re: CDi-- odblokovanie
No čo ja viem, ja tento skúter zaťažujem už 4 roky, 2 osoby...každý deň..do kopca...Je spoľahlivý nesklamal...nevidím dôvod si o tom myslieť opak..ale asi neporadite. Cením si to, že nechcete aby som si odpálil motor.... Ale mňa zaujíma ta hádanka...a na tu my asi neporadíte...m@jlo napísal:tak tak metrixko setria kde sa da niet nad kvalitu znackysice aj cina posluzi ale len malo
podpis som si este nenastavil
- viper
- motorkár

- Príspevky: 1035
- Dátum registrácie: So Júl 08, 2006 7:59 pm
- Skúter: Kawasaki Versys 2009
- Bydlisko: Bratislava
- Kontaktovať užívateľa:
Re: CDi-- odblokovanie
čínske motory su stavané na extrémnu záťaž
Nechcem ti brat iluzie,ale cinan vyrobi taku kvalitu aku si zaplatis.A verim tomu,ze dovozca na SK si nadkvalitu priplacat nebude.
Preco nenapises tomu kto to prestrihol?Netvrdim,ze to tak nemoze byt ale neverim tomu.
Blokacia 4T motorov je vacsinou v karburatore a vtom ze je to 4T.
Kawasaki Versys Touring Edition


-
m@jlo
- st. skútrista

- Príspevky: 544
- Dátum registrácie: Po Júl 27, 2009 9:49 am
- Skúter: Yamaha yzf-r125
- Bydlisko: Žilina
Re: CDi-- odblokovanie
ved pockaj kym sa vyjadria aj ostatny ked mi nevieme tak niekto bude vediet
a k tomu skutru si teda stastny majitel dobre vydareneho skutra
gratulujem
- viper
- motorkár

- Príspevky: 1035
- Dátum registrácie: So Júl 08, 2006 7:59 pm
- Skúter: Kawasaki Versys 2009
- Bydlisko: Bratislava
- Kontaktovať užívateľa:
Re: CDi-- odblokovanie
Kawasaki Versys Touring Edition


Re: CDi-- odblokovanie
Neviem ako logicky ked tie moory prešli testami musia byť vstavane aj v hornej maximálnej záťaži.., samozrejme že nepôjdem nonstop na plný plyn ...ale krátkodobú záťaž na maximálke by to malo vydržať... Neviem vätčšina vravíte, že sú to šmejdy... Viem ako je to zo všetkým s číny..súhlasím...asi mám nahodny kus, ktorý je mimoriadne podarený...Myslím to vážne robil som na ňom trasi cca aj 100km... do kopca...fakt ťaha nikdy nesklamal... A často ma sralo že posledná 1/4 plynu už "nefunguje" lebo je bloknutá...Som zvedavý či niekto pomôže s tými káblamim@jlo napísal:ved pockaj kym sa vyjadria aj ostatny ked mi nevieme tak niekto bude vedieta k tomu skutru si teda stastny majitel dobre vydareneho skutra
gratulujem
podpis som si este nenastavil
- viper
- motorkár

- Príspevky: 1035
- Dátum registrácie: So Júl 08, 2006 7:59 pm
- Skúter: Kawasaki Versys 2009
- Bydlisko: Bratislava
- Kontaktovať užívateľa:
Re: CDi-- odblokovanie
A ak by to bolo take jednoduche,ze prestrihnes a ides preco vsetci kupuju nove CDI?
Kawasaki Versys Touring Edition


Re: CDi-- odblokovanie
Ďakujem viper, cením si toho... ale ta cdi už len od oka nekorešponduje s mojím cdi...Pochybujem, že by to pomohlo... ale prvý človek, čo neodhovára ale aspoň mrkol
podpis som si este nenastavil
Re: CDi-- odblokovanie
No hmm, lebo som sa doteraz nestretol s človekom, ktorý by zapojil trošku svoj mozog, namiesto kupovania nového cdi... a podľa toho čo vidím slováci sú taký, všetky videa s návodmi pochádzajú z poľska a ameriky. (Proste taký poliaci si dajú tú námahu, každy na nich pindá ale sú podľa mňa zručnejší, tiež amíci.."how to derestrict your boation... a podobne) naši su zakomplexovaný a račej sa riadia pokynmi v servisoch namiesto toho aby chytili el. schému do ruky a študovali... alebo aspoň zapojili logiku...resp. kúpia nove cdi..:DDviper napísal:A ak by to bolo take jednoduche,ze prestrihnes a ides preco vsetci kupuju nove CDI?
podpis som si este nenastavil
- viper
- motorkár

- Príspevky: 1035
- Dátum registrácie: So Júl 08, 2006 7:59 pm
- Skúter: Kawasaki Versys 2009
- Bydlisko: Bratislava
- Kontaktovať užívateľa:
Re: CDi-- odblokovanie
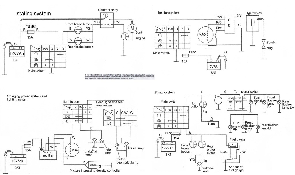
Skus sa este preluskat tymto:
http://www.sportdevices.co.uk/ignition/ignition.htm
Mozno ti to pomoze.Jedine ze pojdes po kabloch co kam ide.Ale neverim,ze to pojde odblokovat - sorry.
V prilohe ti posielam este schemu,mozno ti pomoze
http://www.sportdevices.co.uk/ignition/ignition.htm
Mozno ti to pomoze.Jedine ze pojdes po kabloch co kam ide.Ale neverim,ze to pojde odblokovat - sorry.
V prilohe ti posielam este schemu,mozno ti pomoze
- Prílohy
-
- JL50QT-5 circuit.JPG
- (123.09 KiB) 408 stiahnutí
-
- CDI_Pinout.jpg
- (26.75 KiB) 406 stiahnutí
Naposledy upravil/-a viper v Ut Apr 13, 2010 11:06 pm, upravené celkom 1 krát.
Kawasaki Versys Touring Edition


Re: CDi-- odblokovanie
http://www.scootland.cz/skutr-yuki-speedy-50/ tu je ten odkaz pozrite si to...z cdi je tam jasne 5 káblov...jeden je ružový...ten by mal byť predelený...Painsama napísal:Ďakujem viper, cením si toho... ale ta cdi už len od oka nekorešponduje s mojím cdi...Pochybujem, že by to pomohlo... ale prvý človek, čo neodhovára ale aspoň mrkol) Fakt ako logicky ako som vyššie napísal jeden s tých 5tich káblov by mal byť prerušený, nechápem prečo tie farby nesedia ani s el. schémov!! zatiaľ na všetkých návodoch som videl odlišné farby káblov pri tom istom modely skútra...to sú indície ktoré ma utvrdzujú k tomu (či už tie rozdieli v el. schéme alebo tie návody, na všetkých som narátal 5 káblov do cdi a jeden z nich bol ten " ružový", ciže ostalo zapojených len4..)
a tu je moje foto... Proste farby nesúhlasia ale počet áno...
Aby ste boli v obraze o čom hovorím...
- Prílohy
-
- Snímka0090.jpg
- (186.19 KiB) Zatiaľ žiadne stiahnutie
podpis som si este nenastavil
- viper
- motorkár

- Príspevky: 1035
- Dátum registrácie: So Júl 08, 2006 7:59 pm
- Skúter: Kawasaki Versys 2009
- Bydlisko: Bratislava
- Kontaktovať užívateľa:
Re: CDi-- odblokovanie
Pocuj,ale ktory kabel chces cvaknut?Je ich pat na tej scheme , na foto kde je CDI je ich 6(2x zem)
Nehladaj farbu,ale to co chces prerusit.Mne to pripada ze ak hocico cvaknes tak to nepojde.
Nehladaj farbu,ale to co chces prerusit.Mne to pripada ze ak hocico cvaknes tak to nepojde.
Kawasaki Versys Touring Edition


Re: CDi-- odblokovanie
Preletel som to očami, myslím, že to neni schéma k mojemu skútru... Pravdepodobne k úplne inému modelu... A v tomto prípade my schéma asi nepomôže, lebo ju mám doma pred sebou, je súčasť servisnej knižky...a vravím ,farba káblov nesedíviper napísal:Skus sa este preluskat tymto:
http://www.sportdevices.co.uk/ignition/ignition.htm
Mozno ti to pomoze.Jedine ze pojdes po kabloch co kam ide.Ale neverim,ze to pojde odblokovat - sorry.
V prilohe ti posielam este schemu,mozno ti pomoze
podpis som si este nenastavil
Re: CDi-- odblokovanie
Na schéme je ich 5...na obrázkoch ale vidím 5..či už na mojom alebo na tom z toho návodu, pozri ešte raz. Nech sa na to pozerám ako koľvek je ich 5 aj tam aj tam...viper napísal:Pocuj,ale ktory kabel chces cvaknut?Je ich pat na tej scheme , na foto kde je CDI je ich 6(2x zem)
Nehladaj farbu,ale to co chces prerusit.Mne to pripada ze ak hocico cvaknes tak to nepojde.
podpis som si este nenastavil
- viper
- motorkár

- Príspevky: 1035
- Dátum registrácie: So Júl 08, 2006 7:59 pm
- Skúter: Kawasaki Versys 2009
- Bydlisko: Bratislava
- Kontaktovať užívateľa:
Re: CDi-- odblokovanie
Na tej fotke CDI(co som dal ja) je ich 6(2x zem - groound)
Ja o vlku ty o koze.Este raz: Schemy su viac menej rovnake,len farba kablov sa lisi.
Takze chod ku skutru a chod po kabloch.To zapojenie co som tu nasiel by si mal mat aj ty v skutri.
Takze zistis,ze mas inej farby kable.
A teraz co? Odstrihnes kabel k cievke? Alebo zem?
Ktory kabel chces prerezat ?
Ja o vlku ty o koze.Este raz: Schemy su viac menej rovnake,len farba kablov sa lisi.
Takze chod ku skutru a chod po kabloch.To zapojenie co som tu nasiel by si mal mat aj ty v skutri.
Takze zistis,ze mas inej farby kable.
A teraz co? Odstrihnes kabel k cievke? Alebo zem?
Ktory kabel chces prerezat ?
Kawasaki Versys Touring Edition


Re: CDi-- odblokovanie
Môj typ je na modrozelený kábel, ktorý je na kraji.... zotpovedá pozícií ružového kábla na návode...Painsama napísal:Na schéme je ich 5...na obrázkoch ale vidím 5..či už na mojom alebo na tom z toho návodu, pozri ešte raz. Nech sa na to pozerám ako koľvek je ich 5 aj tam aj tam...viper napísal:Pocuj,ale ktory kabel chces cvaknut?Je ich pat na tej scheme , na foto kde je CDI je ich 6(2x zem)
Nehladaj farbu,ale to co chces prerusit.Mne to pripada ze ak hocico cvaknes tak to nepojde.
podpis som si este nenastavil
-
m@jlo
- st. skútrista

- Príspevky: 544
- Dátum registrácie: Po Júl 27, 2009 9:49 am
- Skúter: Yamaha yzf-r125
- Bydlisko: Žilina
Re: CDi-- odblokovanie
este ti poradim skus napisat DamiBiker-ovi on riesil tiez nieco podobne s CDI ale neviem to momentalne najst
som zvedavy ako to dopadne 
Re: CDi-- odblokovanie
Ano preto som povedal, že foto tvojeho cdi, nekorešponduje...je odlišné od mojeho cdi..., čiže aj schéma je logicky inakšia. Mám ju pred sebou aj s knižkou...jasne je tam len 5 káblov, tak ako aj v návode ako derestristriktovať...asi sme sa nerozumeli...viper napísal:Na tej fotke CDI(co som dal ja) je ich 6(2x zem - groound)
Ja o vlku ty o koze.Este raz: Schemy su viac menej rovnake,len farba kablov sa lisi.
Takze chod ku skutru a chod po kabloch.To zapojenie co som tu nasiel by si mal mat aj ty v skutri.
Takze zistis,ze mas inej farby kable.
A teraz co? Odstrihnes kabel k cievke? Alebo zem?
Ktory kabel chces prerezat ?
podpis som si este nenastavil
- viper
- motorkár

- Príspevky: 1035
- Dátum registrácie: So Júl 08, 2006 7:59 pm
- Skúter: Kawasaki Versys 2009
- Bydlisko: Bratislava
- Kontaktovať užívateľa:
Re: CDi-- odblokovanie
Ale rozdiel je len v tom ze vtom mojom odfotenom CDI je 2x zem.
Inac je take iste.
Painsama : vravis modrozeleny.Ok
Teraz sa pozri na to CDI(co som poslal) a pozri poziciu modrozeleneho kablu a povedz mi co prerusis?
Inac je take iste.
Painsama : vravis modrozeleny.Ok
Teraz sa pozri na to CDI(co som poslal) a pozri poziciu modrozeleneho kablu a povedz mi co prerusis?
Kawasaki Versys Touring Edition


Re: CDi-- odblokovanie
Môže to dopadnuť len 2jako.., bud naštartujem a pojedeme 70 alebo nenaštartujem...každopáadne ak nenaštartujem zletujem a no problém...m@jlo napísal:este ti poradim skus napisat DamiBiker-ovi on riesil tiez nieco podobne s CDI ale neviem to momentalne najstsom zvedavy ako to dopadne
podpis som si este nenastavil
